Лабораторный блок питания PSA2
На китах тоже не разживёшься
Ну, судя по теслам, на китах получается на несколько порядков больше чем на донатах. Но жить на это нельзя, конечно.
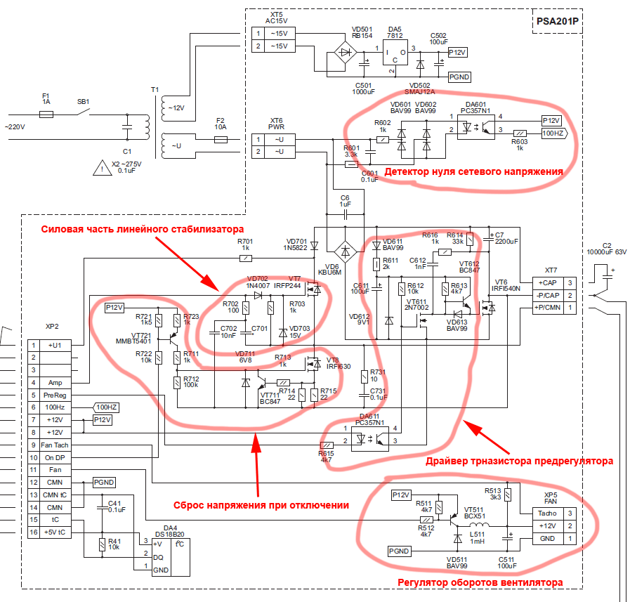
Раз у меня появилась вероятность стать счастливым обладателем этого БП, посмотрел я на его схему подробнее. В кратце изложу свои впечатления.
Когда я услышал о предрегуляторе, я подумал, что это что-то из вот таких штук. Но тут предрегулятор испольует чистое фазовое регулирование.
Работает это так: в нуле сетевого напряжения открывается транзистор, дальше конденсатор заряжается до некого напряжения (как выбрать это напряжение, наверняка, целая наука), ну и транзистор закрывается. При этом, закрываться он может не только в нуле.
Вообще, такое регулирование создает довольно много помех, особенно на больших мощностях. Поэтому, может стоит рассмотреть вариант как на рис 5. в апноте от линеара. Там пропускаются целые полупериоды, а ток ограничивается индуктивностью.
Хотя, тут мощность маленькая и "снабберы" С1 с первичной стороны и C6 со вторичной стороны, думаю, смогут проглатить большую часть помех. Кроме того, скорость переключения транзистора замедляется ООС на цепочке C612-R616, что уменьшает выброс.
Зачем-то, используется понижающий стабилизатор для вентилятора, хотя вентиляторы прекрасно управляются ШИМом.
(источник). Хотя, это не принципиально.
Тоже, не особо понятно, зачем блок "сброса" напряжения. Может, коенчно, он выполняет какую-то другую роль, просто я не понял какую
Вообще, отключение выхода имело бы смысл сделтаь на реле, как в том-же Hameg'е. Мне в нем это очень нравилось. Пока не нажал кнопку включить, выходы абсолютно точно отключены.
Схема силовой платы с обозначениями блоков:
На процессорной плате нет ничего особо сложного. Зачем-то стоит два стабилизатора +3.3в - одни для процессора, второй для bluetooth. Электронный предохранитель нерегулируемый, всегда на 6А. Тут можно было бы поставить компаратор + завести ножку на процессор вместо такого количества транзисторов. Было бы и регулируемо и проще.
Что такое SAT я так и не понял.
Из интересного - подача шума для оверсемплинга. Это то, о чем все знают, но никто в реальности никогда не делал и не видел. Интересно, сколько бит дополнительных получилось?
А вообще - спасибо за хороший проект.
Когда я услышал о предрегуляторе, я подумал, что это что-то из вот таких штук. Но тут предрегулятор испольует чистое фазовое регулирование.
Работает это так: в нуле сетевого напряжения открывается транзистор, дальше конденсатор заряжается до некого напряжения (как выбрать это напряжение, наверняка, целая наука), ну и транзистор закрывается. При этом, закрываться он может не только в нуле.
Вообще, такое регулирование создает довольно много помех, особенно на больших мощностях. Поэтому, может стоит рассмотреть вариант как на рис 5. в апноте от линеара. Там пропускаются целые полупериоды, а ток ограничивается индуктивностью.
Хотя, тут мощность маленькая и "снабберы" С1 с первичной стороны и C6 со вторичной стороны, думаю, смогут проглатить большую часть помех. Кроме того, скорость переключения транзистора замедляется ООС на цепочке C612-R616, что уменьшает выброс.
Зачем-то, используется понижающий стабилизатор для вентилятора, хотя вентиляторы прекрасно управляются ШИМом.
The fan speed control device may modulate the thermal solution fan speed (RPM) by
one of two methods. The first and preferred is pulse width modulation (PWM) signal
compliant to the 4-Wire Pulse Width Modulation (PWM) Controlled Fans specification.
The alternative is varying the input voltage to the fan.
(источник). Хотя, это не принципиально.
Тоже, не особо понятно, зачем блок "сброса" напряжения. Может, коенчно, он выполняет какую-то другую роль, просто я не понял какую

Схема силовой платы с обозначениями блоков:
На процессорной плате нет ничего особо сложного. Зачем-то стоит два стабилизатора +3.3в - одни для процессора, второй для bluetooth. Электронный предохранитель нерегулируемый, всегда на 6А. Тут можно было бы поставить компаратор + завести ножку на процессор вместо такого количества транзисторов. Было бы и регулируемо и проще.
Что такое SAT я так и не понял.
Из интересного - подача шума для оверсемплинга. Это то, о чем все знают, но никто в реальности никогда не делал и не видел. Интересно, сколько бит дополнительных получилось?
А вообще - спасибо за хороший проект.
Просмотрите тему ещё раз с самого начала, некоторые вопросы отпадут. Также рекомендую посмотреть по ссылкам на прошлой странице.
На некоторые из Ваших вопросов я уже отвечал на радиокоте и на сахаре. Попробую ещё раз.
Работу пререгулятора Вы представляете не совсем правильно. Ключ закрывается при переходе через 0, а открывается в нужный момент времени, а не наоборот. Можете почитать там http://radiokot.ru/forum/viewtopic.php? ... 7#p1768677
Пререгулятор, работающий на более высокой частоте создаёт намного больше помех, от которых трудно избавиться. В этом случае имеет смысл делать импульсный БП, соответственно к нему будут другие требования.
В PSA2 идея была сделать максимально "тихий" БП, для этого применяется фактически обычный мостовой выпрямитель и сетевой трансформатор. Наличие фазового управления выпрямителем никак себя внешне не проявляет, за исключением некоторой задержки при резком скачке напряжения вверх, но эти ситуации я максимально стараюсь исключить программно, хотя полностью избавиться от данного эффекта невозможно. Этого недостатка лишен только выходной каскад с многоуровневым питанием (применял его в первой версии 2010г), но там нужен трансформатор с кучей вторичных обмоток и я от его использования отказался.
Фазовое управление используется во многих БП от agilent, например, и при правильном использовании на небольших (до сотен Вт) мощностях оно создаёт намного меньше помех, чем любой другой вариант (кроме чисто линейного регулятора). Управление пропуском периодов годится только для очень инерционных нагрузок, например для нагревателей. В случае выпрямителя это требует применения огромных индуктивностей и ёмкостей, можете сами прикинуть.
Стабилизатор для вентилятора не применяется. Там есть LC-фильтр после ключа, чтобы можно было реализовать управление скоростью изменением напряжения на вентиляторе, а не ШИМ, потому что при ШИМ-регулировании обычным вентилятором, в котором регулирование не предусмотрено, появляется дополнительный акустический шум. Сейчас ещё не все функции реализованы программно, на данный момент используется как раз низкочастотный ШИМ и дроссель с конденсатором можно убрать. За ссылку спасибо, однако не все вентиляторы соответствуют этим требованиям.
На VT8 построен источник тока (в схемотехнике лабораторных БП такой узел называют down programmer, и они бывают с разным алгоритмом работы, источник тока это простой вариант), а не схема сброса напряжения при отключении.
Выход отключается абсолютно точно
Особенностью этого БП является возможность подачи на выход напряжения любой полярности при отключенном выходе амплитудой не более максимального выходного напряжения.
Для включения и отключения выхода предусмотрена специальная кнопка.
Вообще включение и отключение выхода происходит в несколько этапов, а не просто вкл/выкл, но об этом в другой раз.
Узел ограничения тока на VT223 выполняет несколько функций, и при нормальной работе используется для полного отключения выхода. Защита с порогом 6А предназначена на случай подачи на включенный выход внешнего напряжения в обратной полярности. Регулируемость в этом месте не нужна, ток выбирается в 3..4 раза выше максимального тока нагрузки. Регулируемое ограничение тока происходит в другом месте схемы.
Отдельный стабилизатор для Bluetooth нужен для того, чтобы не дёргать потребление от основного стабилизатора, который фактически выполняет функцию источника опорного напряжения. При неустановке блютуз модуля второй стабилизатор тоже не устанавливается.
Сигнал SAT вырабатывается схемой определения насыщения выходного каскада.
Для оверсемплинга примешивается не шум, а треугольный сигнал, фаза которого постоянно меняется. В подробности работы этого узла углубляться не буду. Для медленных сигналов получается разрешение на уровне 15-16 разрядов.
Ещё раз напомню, что софт пока в процессе написания, реализованы только жизненно важные функции, весь дополнительный сервис будет доделываться постепенно.
На некоторые из Ваших вопросов я уже отвечал на радиокоте и на сахаре. Попробую ещё раз.
Работу пререгулятора Вы представляете не совсем правильно. Ключ закрывается при переходе через 0, а открывается в нужный момент времени, а не наоборот. Можете почитать там http://radiokot.ru/forum/viewtopic.php? ... 7#p1768677
Пререгулятор, работающий на более высокой частоте создаёт намного больше помех, от которых трудно избавиться. В этом случае имеет смысл делать импульсный БП, соответственно к нему будут другие требования.
В PSA2 идея была сделать максимально "тихий" БП, для этого применяется фактически обычный мостовой выпрямитель и сетевой трансформатор. Наличие фазового управления выпрямителем никак себя внешне не проявляет, за исключением некоторой задержки при резком скачке напряжения вверх, но эти ситуации я максимально стараюсь исключить программно, хотя полностью избавиться от данного эффекта невозможно. Этого недостатка лишен только выходной каскад с многоуровневым питанием (применял его в первой версии 2010г), но там нужен трансформатор с кучей вторичных обмоток и я от его использования отказался.
Фазовое управление используется во многих БП от agilent, например, и при правильном использовании на небольших (до сотен Вт) мощностях оно создаёт намного меньше помех, чем любой другой вариант (кроме чисто линейного регулятора). Управление пропуском периодов годится только для очень инерционных нагрузок, например для нагревателей. В случае выпрямителя это требует применения огромных индуктивностей и ёмкостей, можете сами прикинуть.
Стабилизатор для вентилятора не применяется. Там есть LC-фильтр после ключа, чтобы можно было реализовать управление скоростью изменением напряжения на вентиляторе, а не ШИМ, потому что при ШИМ-регулировании обычным вентилятором, в котором регулирование не предусмотрено, появляется дополнительный акустический шум. Сейчас ещё не все функции реализованы программно, на данный момент используется как раз низкочастотный ШИМ и дроссель с конденсатором можно убрать. За ссылку спасибо, однако не все вентиляторы соответствуют этим требованиям.
На VT8 построен источник тока (в схемотехнике лабораторных БП такой узел называют down programmer, и они бывают с разным алгоритмом работы, источник тока это простой вариант), а не схема сброса напряжения при отключении.
Выход отключается абсолютно точно

Для включения и отключения выхода предусмотрена специальная кнопка.
Вообще включение и отключение выхода происходит в несколько этапов, а не просто вкл/выкл, но об этом в другой раз.
Узел ограничения тока на VT223 выполняет несколько функций, и при нормальной работе используется для полного отключения выхода. Защита с порогом 6А предназначена на случай подачи на включенный выход внешнего напряжения в обратной полярности. Регулируемость в этом месте не нужна, ток выбирается в 3..4 раза выше максимального тока нагрузки. Регулируемое ограничение тока происходит в другом месте схемы.
Отдельный стабилизатор для Bluetooth нужен для того, чтобы не дёргать потребление от основного стабилизатора, который фактически выполняет функцию источника опорного напряжения. При неустановке блютуз модуля второй стабилизатор тоже не устанавливается.
Сигнал SAT вырабатывается схемой определения насыщения выходного каскада.
Для оверсемплинга примешивается не шум, а треугольный сигнал, фаза которого постоянно меняется. В подробности работы этого узла углубляться не буду. Для медленных сигналов получается разрешение на уровне 15-16 разрядов.
Ещё раз напомню, что софт пока в процессе написания, реализованы только жизненно важные функции, весь дополнительный сервис будет доделываться постепенно.
Ключ закрывается при переходе через 0, а открывается в нужный момент времени, а не наоборот.
Хех, действительно, отличное решение! Сразу не подумал. И при открывании выброса нет, и при закрывании.
Узел ограничения тока на VT223 выполняет несколько функций, и при нормальной работе используется для полного отключения выхода.
Там написано, что это фьюз. Вот я и подумал, что назначение узла - как можно быстрее отключить питание (не стабилизировать, а именно отключить) при превышении тока.
который фактически выполняет функцию источника опорного напряжения
А вот это - не очень хорошо. От стабилизатора питается куча нагрузок и его напряжение в любом случае будет плавать. Конечно, фактических результатов я не видел, но, возможно, имеет смысл поставить отдельный источник опорного напряжения.
BSVi писал(а):Там написано, что это фьюз.
Я уже пояснил, что этот узел выполняет одновременно несколько функций, в т.ч. и защиту от большого тока при подаче на выход внешнего напряжения обратной полярности. Но порог здесь не регулируется, и в этом месте его регулировка не нужна. Регулировка выполняется в другом месте, выше по схеме.
BSVi писал(а):А вот это - не очень хорошо. От стабилизатора питается куча нагрузок и его напряжение в любом случае будет плавать. Конечно, фактических результатов я не видел,
Не видели, и в работе схемы не до конца разобрались, а делаете выводы. Давайте приоритет выбора технических решений оставим за автором. Изделие проектировалось не за один день, и поверьте, у меня были основания для принятия тех или иных решений, а подобные выводы только раздражают но никак не повлияют на моё решение.
Реальная точность установки выходного напряжения, если контролировать тем же прибором, которым произведена калибровка, лучше 10мВ, проверено. Опорник имеет начальную точность в 0,5% или хуже, но при этом начальная точность нас мало интересует, т.к. всё равно используется калибровка. А дрейф у LP2950 с буквой А в "лабораторном" диапазоне температур укладывается в 0,05%, дрейф ширпотребовских резисторов может оказаться существенно больше. Да и влияет дрейф опорника в большей степени на масштаб, чем на смещение, а в верхней части диапазона точность в единицы мВ не так важна, как в нижней.
Стабилизатор в данном случае работает практически при неизменной нагрузке (именно поэтому на блютуз и установлен отдельный стабилизатор), и на входе у него стабилизированное напряжение. Поэтому основные факторы нестабильности, такие как line regulation и load regulation здесь отпадают. Остаётся в основном только температура и старение. Температурный диапазон у данного прибора узкий, поскольку это изделие для лабораторных, а не полевых условий.
Надеюсь, я смог аргументированно ответить на Ваши вопросы.
Компоновка основных узлов:



Последний раз редактировалось koyodza 27 авг 2013, 10:36, всего редактировалось 1 раз.
Я ведь не хочу повлиять на решение, и, тем-более, раздражать. Я хочу понять как оно работает, чтобы потом правильно настроить. Я прекрасно вижу, что схема продумана и вылизана до блеска 
Фото - красота

Фото - красота

Как раньше писали в журнале "Радио" и других печатных изданиях: "правильно собранная схема из исправных деталей в настройке не нуждается".
В данном случае потребуется только калибровка, которая выполняется через меню. Для этого потребуются вольтметр и амперметр (мультиметр).
Из изменяемых пользователем элементов здесь фактически только один токовый шунт, который выбирается как R = (0,45..0,47) / Iн max
Конечно, ряд элементов могут быть заменены, по-возможности я либо даю варианты замены, либо на форумах отвечаю на вопросы подходит ли тот или иной элемент в качестве замены и со временем по-возможности буду добавлять в список возможных замен. Но это не должно влиять на работу схемы в целом, если замена допустима.
В данном случае потребуется только калибровка, которая выполняется через меню. Для этого потребуются вольтметр и амперметр (мультиметр).
Из изменяемых пользователем элементов здесь фактически только один токовый шунт, который выбирается как R = (0,45..0,47) / Iн max
Конечно, ряд элементов могут быть заменены, по-возможности я либо даю варианты замены, либо на форумах отвечаю на вопросы подходит ли тот или иной элемент в качестве замены и со временем по-возможности буду добавлять в список возможных замен. Но это не должно влиять на работу схемы в целом, если замена допустима.
-
- Сообщения: 11
Уважаемый автор, посмотрел Вашу схему от бп 2010 года
http://www.koyodza.com/powers.html
Что то не могу догнать в чем смысл VT5. Подскажите кто понимает.
http://www.koyodza.com/powers.html
Что то не могу догнать в чем смысл VT5. Подскажите кто понимает.
В той схеме VT5 нужен был для создания положительного смещения на базах VT3 VT4, соизмеримого с величиной падения на переходах Б-Э указанных транзисторов. Схема имеет однополярное питание, и при подключении делителя местной ООС непосредственно к базам VT3 VT4 работа схемы в области малых значений выходного напряжения становится затруднительной.
В новой версии БП этот узел сделан совсем иначе.
В новой версии БП этот узел сделан совсем иначе.
-
- Сообщения: 11
Не знаю уместно ли это обсуждение в ветке, или может в личку писать по таким вопросам?
Правильно ли я понимаю вт 3 и 4 "превращаются" в диоды с нулевым падением?
Меня в таком случае смущает R9. Зачем он? Одной ногой он подключен к выходу, и получается при напругах больше 5 в будет уже хорошенько влиять на делитель R10 R29...
Правильно ли я понимаю вт 3 и 4 "превращаются" в диоды с нулевым падением?
Меня в таком случае смущает R9. Зачем он? Одной ногой он подключен к выходу, и получается при напругах больше 5 в будет уже хорошенько влиять на делитель R10 R29...
Никуда они не превращаются, как были для сигнала включены с общей базой так и остаются. R9 это и есть местная ООС
При наличии двухполярного питания ОУ транзистор VT5 был бы не нужен и базы VT3 VT4 были бы подключены к средней точке делителя ООС R9 R10
Именно так поступил в своём БП Леонид Иванович. Но там возникают другие проблемы: во-первых, при пропадании отрицательного питания на выходе появляется напряжение, что требует дополнительной схемы контроля питания и блокировки выхода (именно по этой причине часто на выходе недорогих БП бывает выброс при включении и отключении), во-вторых, требует наличия этого самого отрицательного питания, ну и применяемые ОУ будут скорее из старых.
Резистор R29 в делителе ООС создаёт дополнительное смещение, выводящее рабочую точку в более линейную область.
При наличии двухполярного питания ОУ транзистор VT5 был бы не нужен и базы VT3 VT4 были бы подключены к средней точке делителя ООС R9 R10
Именно так поступил в своём БП Леонид Иванович. Но там возникают другие проблемы: во-первых, при пропадании отрицательного питания на выходе появляется напряжение, что требует дополнительной схемы контроля питания и блокировки выхода (именно по этой причине часто на выходе недорогих БП бывает выброс при включении и отключении), во-вторых, требует наличия этого самого отрицательного питания, ну и применяемые ОУ будут скорее из старых.
Резистор R29 в делителе ООС создаёт дополнительное смещение, выводящее рабочую точку в более линейную область.
Чтобы коэффициент усиления каскада с общей базой ограничить.
-
- Сообщения: 11
Дзякую, теперь стало все очень понятно, за исключением пару деталей. Не могли бы еще прокомментировать диоды 2,3,4 пожалуйста. У меня есть предположение , но лучше это четко просветить.
Можете считать их просто защитными диодами.
Выложена новая прошивка. Скачать ее можно на украинской версии сайта. Добавлен ряд функций, например милиомметр, пресеты и многое другое.
Кто сейчас на конференции
Сейчас этот форум просматривают: нет зарегистрированных пользователей и 6 гостей